No. 774,905. PATENTED NOV. 15, 1904.


No. 774,905. PATENTED NOV. 15, 1904.
This invention relates to telegraphic apparatus, and more particularly to repeaters by means of which the electrical changes caused in, and consequently the signals tranamitted over, either one of two main-circuit lines may be automatically repeated into and retransmitted over the other. Its objects, generally stated, are the simplification of mechanism employed, to obtain apparatus quicker in action than has heretofore been obtainable, and hence the production of a repeater well adapted for use in connection with very long circuits or with such main circuits as by reason of their complex arrangement or mode of use- such, for example, as circuits concerned in composite telegraphy and telephony tend to be difficult of operation.
In practical telegraphy repeaters generally consist of at least four instruments-viz., a relay and a transmitting-sounder for each main circuit- the relays controlling and operating the local circuit of their own sounder-transmitters and the sounder-transmitters in turn performing the actual operation of repeating into the second line. In the apparatus of this invention the sounder-transmitters are dispensed with and each relay repeats directly into the circuit of the other.
In all automatic repeaters, since the relay of each line controls the continuity, of the other either directly or through the intermediation of a sounder, it is necessary during transmission that the armature of the relay in the circuit of the line which at any moment is receiving shall by some means be retained in its closed or forward position even when the relay-magnet of said line loses its magnetization, for if this armature is allowed to move a false break of the transmitting - line occurs and the said transmitting-line loses control of the communication.
In the apparatus of the present invention a retaining-electromagnet acting upon a supplementary armature of the armature-lever of each relay is employed for this purpose and is connected in a local circuit having a short- circuiting shunt leading through an independent set of contacts operated by the armature of the other relay, which shunt thus brings its associated retaining-magnet into and out of action, as required. I provide also an electromagnetic resistance or reaction coil for each retaining-magnet local circuit, connecting the same in a portion thereof outside of the limits of said shunt, and since the said reaction-coil so placed loses a considerable por- tion of its magnetic excitement when the shunt is opened it develops a reactive current which discharges through the retaining-magnet materially quickening the magnetizing action thereof, and thus facilitating the opertion of the repeater, and consequently of the circuits, in a marked degree.
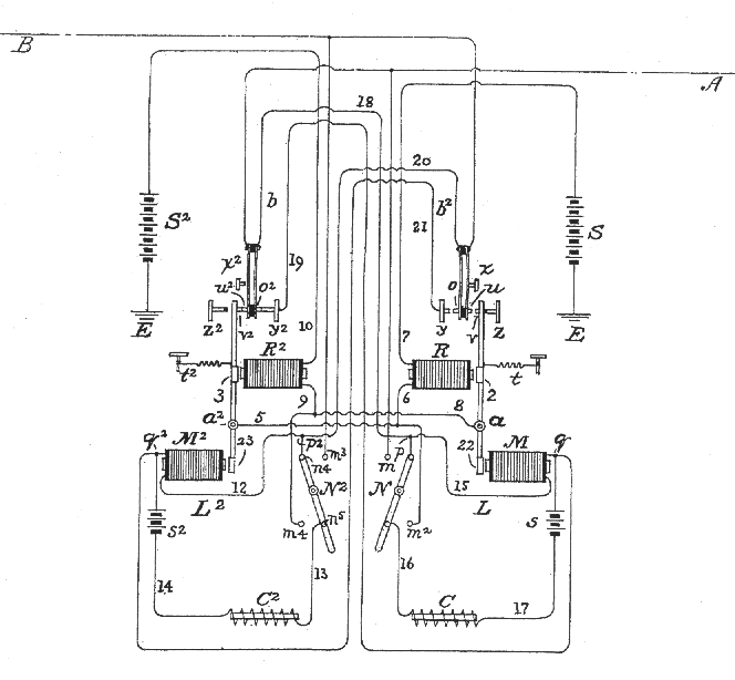
The accompanying drawing is a diagram illustrating the invention and showing conventionally its several instrumentalities and circuits in their working relation.
The drawing indicates the position of the various parts of the repeater when the circuit of the eastern line A has been opened and when said line is ready to transmit a signal into the western line B.
S S2 are the main sources of current; R and R2, the relays; M and M2, the retaining or holding magnets; C C2, the electromagnetic resistances or reaction-coils associated with said holding-magnets of the said two lines, respectively; L and L2, the retaining-magnet local circuits; b and b2, shunts of these local circuits, and E the earth-terminals.
The armatures 2 and 3 of the relays are mounted upon the usual armature-levers a a2, provided with retracting-springs t t2, which levers, however, are shown as extending below their fulcra and as being provided with aux- iliary armatures 22 and 23, supported in operative relation to the poles of the retaining- magnets M M2. Forward and back limit stops are provided at the upper ends of said armature-levers to limit the range of their oscillation, the back stop in each case being non-conducting, and between the contact-points v v2 of the levers a a2 and the front stops y y2, which also are contacts, a pair of cooperative contact-points o o2 and u u2 are resiliently supported, insulated from one another and arranged and adjusted so that when the armature-lever is in its forward position the relation of the several contacts is that shown in connection with relay R2, while when the armature-lever is in its retracted position the relation of the parts is as shown in connection with the relay R. In the former case the armature-lever point v2 and intermediate point u2 and the front stop y2 and inter- mediate point o2 are in contact, while in the latter case both sets of points are out of contact. It will be seen by the indicated condi- tion of the contacts of relay R that in virtue of the resilient mounting of the intermediate points they both follow the retracting movement of the armature-lever for a brief dis- tance, but cease to follow the same, bringing up against the stops x x2 before the said lever shall have completed its back stroke, so that the result of said retracting movement is that the separation of the contacts y o shall first occur and that this shall be immediately followed by the separation of the contacts u and v. It is necessary for a purpose presently to be stated that the two sets of contacts shall separate in this order. The eastern main circuit A, entering the repeater, passes first through contact- points u2 v2 of the western relay R2 and continues, by way of the armature-lever3, conduc- tors 5 and 6, the magnet of the eastern relay R, conductor 7, and the source of current S, to its earth-terminal E. Similarly the western circuit B may be traced to its earth termi- nal or return through the rear set of contacts u v of the eastern relay R and by conductors 8 and 9, the magnet of its own relay R2, conductor 10, and the battery S2 but, as pre- viously stated, it is shown as having been opened between the points u and v by the action of some station on the circuit A. Since it is thus opened, the magnet of its relay R2 is of course unexcited, yet the armature-lever remains in its forward position and this, as well understood in the art, is essential, because if the main circuit-points u2 v2 of the receiving - circuit separate the effect is the same as if the distant receiving-station should interrupt the sender, and the transmitting- line being thus itself broken no longer retains control of the receiving-line and the transmission cannot be proceeded with. This necessary retention of the armature-lever 3 of relay R2 in its forward position is effectuated by the retaining-magnet M2, which under the indicated conditions exercises attraction upon the lower armature 23. The local circuit L2 of the retaining-magnet M2 extends from one pole of the local battery s2 to said magnet, and thence by conductor 12, through the repeater-switch N2, placed to unite the buttons n4 n5, through its lever, conductor 13, the reaction-coil C2, and conductor 14 to the other battery-pole, and the local circuit L of the corresponding magnet M in like manner is traceahle through conductors 15, 16, and 17, uniting the local battery S in circuit with the repeater-switch N and the reaction-coil C. It will he seen that both locals are thus constantly closed. In each case, however, the operation of the appropriate retaining- magnet is controlled by a shunt b or b2, which short-circuits said magnet, but which does not short-circuit the reaction-coil.
The shunt for the local circuit associated with each relay is closed and opened by the forward set of contacts of the other relay. Thus the relay R by its forward set of contacts o and y controls the shunt b2 of the local circuit L2, and the relay R2 in like manner controls the shunt b of the local circuit L. The shunt b of circuit L is shown as extending from the point p on the circuit-conductor 15 by conductor 18 to the intermediate contact o2 of relay R2, and thence from the complementary contact y2 by conductor 19 to point q, and correspondingly the shunt b2 of magnet M2 extends between points p2 and q2 of the local circuit-conductors by conductor 20, contacts o and y of relay R, and conductor 21.
When the armature-lever of either relay is held in its forward position, the shunt of the retaining-magnet associated with the other relay is closed, the said retaining-magnet is short-circuited, practically no current passing through its coils, and it does not exercise any attraction upon its armature 22 or 23; but as soon as the said lever begins to be retracted the forward relay-points o and y or o2 and y2 separate, the shunt is opened, the corresponding magnet is excited, and the armature 22 or 23 is attracted, so that the corresponding armature-lever is held in its forward position.
Since the separation of the shunt-contacts occurs before that of the corresponding set of main-circuit repeating-points, it follows that the appropriate retaining-magnet will be brought in operation to hold its armature-lever in place before the relay-magnet circuit can be opened to relax its attraction upon the principal armature 2 or 3, permitting said lever to fall back.
The reaction-coils C C2 not only serve to prevent the establishment of a resistanceless path between the local battery-terminals when their respective magnets are shunted out of circuit, but as under such conditions they receive maximum energy and necessarily part with a portion of such energy when the short-circuiting shunt is opened and the corresponding retaining-magnet introduced into the circuit they discharge reactively through said magnet, materially accelerating the magnetizing action thereof. The retaining-magnets thus acquire their full pulling power almost instantly, and it is therefore permissible to adjust them with a much wider air-gap between their poles and armatures than otherwise would be possible.
In operation circuit A is opened by a key at any of its stations, and the armature-lever 2 of its relay R falls back, first opening the shunt round retaining-magnet M2 of relay R2 at the points o and y and then opening the main circuit B for the operation of the instruments at its stations at the points u and v; but as the shunt b2 is thus broken the retraction of the lever of relay R2 does not ensue on the opening of main circuit B, the said lever being held forward by the now unshunted magnet M2 until the transmitting-circuit A is again closed and its relay R excited, again closing the receiving main - circuit B, and consequently reexciting its relay B2 and causing the reestablishment of the shunt b2. Obviously relay R2 cannot make a false break, since its armature-lever is held forward while A is transmitting either by its own relay-magnet when the points o y are in contact or by the retaining-magnet M’ when the said points are separated. The same operating reversely is also of course equally true when circuit B is transmitting and circuit A receiving, and in each case as the shunt b or b2 is opened the reaction-coil C or C2 discharges through the retaining-magnet M or M2 to expedite its magnetization, and thus to effect the attraction of its armature 22 or 23 much quicker than otherwise would be possible. Experiment has proved that the reaction-coil so placed and connected and so operating adds greatly to the practical value of the repeater, enabling it to work most satisfactorily under the most difficult practical conditions.
The speed of operation is greatly improved by dispensing with the transmitting-sounders and by providing that the repeating from either line to the other shall be accomplished by the relays alone; but the requisite corresponding quickness ot operation on the part of the correlative retaining-magnets is largely obtained by the introduction and operation of the reaction-coils, since these enable the retaining-magnets to promptly become excited- and to permit of a wider air-gap between their poles and armatures than otherwise could be allowed and since the extra wide air-gap in turn tends to quicken the retractive action of the armatures of these magnets.
When it is desired to separate the main circuits A and B and to work the said circuits singly, the switches N and N2 are turned to unite the buttons m m2 and m3 m4, respectively. This, as may readily be seen, opens the local circuits L l2 of the retaining-magnets and connects the main-line relays with their respective circuits by a path independent of the repeating-relay contacts.
I claim
1. In an apparatus for repeating from one telegraphic main arcuit
into another, the combination with the relay of each line; an
associated local circuit; an auxiliary electromagnet included therein
and acting upon the armature-lever of said relay in the direction of
its normal attraction; and a short-circuiting shunt of said local
circuit round said aux- iliary magnet controlled by the relay of the
other line; of an electromagnetic resistance or reaction coil
connected in said local circuit outside of said shunt, and adapted
when said shunt is broken to discharge reactively through said
auxiliary electromagnet, and to quicken the magnetization thereof;
substantially as and for the purposes set forth.
2. A telegraphic repeater consisting of two main circuits; two relays having their magnets connected in said main circuits respectively, and each provided with two independent sets of armature-contacts; an independent local circuit associated with each relay; a retaining-magnet in each local circuit arranged to act upon the armature-lever of the corresponding relay; a short-circuiting shunt for each local circuit connected round the retaining-magnet thereof; and an electromagnetic resistance or reaction coil for each local circuit without the limits of said shunt; each main circuit and the shunt of its associated local circuit being connected through the two sets of contacts respectively of the relay of the other main circuit; substantially as and for the purposes specified.
3. In a telegraphic repeater, the combination of a retaining-electromagnet; a second electromagnet constituting a reactive resistance; a local circuit including said magnets; and a short-circuiting shunt round the said retaining-magnet only; whereby when the said shunt is opened the action of said first named magnet may be quickened by the reactive discharge of said second magnet; substantially as described.
4. In a telegraphic repeater, the combination with the retaining-electromagnet M; the local circuit L including said magnet; the shunt or branch b of said local circuit connected round said magnet and adapted when closed to short-circuit the same; and means for opening and closing said shunt; of the electromagnetic resistance or reaction-coil C, connected in said local circuit outside of said shunt, and adapted when said shunt is opened to discharge through said electromagnet, and to accelerate the excitation thereof; substantially as set forth.
In testimony whereof I have signed my name to this specification, in the presence of two subscribing witnesses, this 9th day of May, 1904.
WILLIAM E. ATHEARN.
Witnesses:
H.S. TENNEY,
WALTER J. FISHER.